Part Number Hot Search : 
APW8821 33859 100BB45M SI7322DN SA578 23700 A1695 78L09
Product Description
Full Text Search

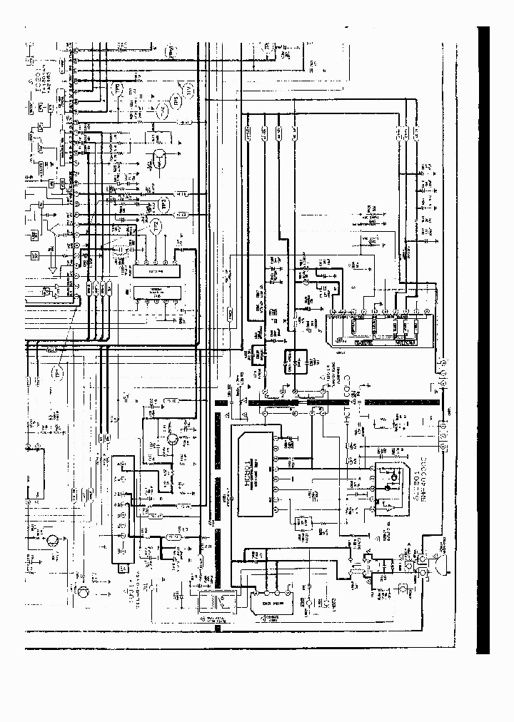
SMR40000 - power supply

SMR40000_126283.PDF Datasheet

 
Part No. SMR40000
Description power supply

File Size 750.60K  /  1 Page  

Maker

Samsung Electronic



JITONG TECHNOLOGY
(CHINA HK & SZ)
Datasheet.hk's Sponsor

Part: SMR40000
Maker: SK
Pack: ZIP
Stock: 118
Unit price for :
    50: $3.88
  100: $3.68
1000: $3.49

Email: oulindz@gmail.com

Contact us

Homepage
Download [ ]
[ SMR40000 Datasheet PDF Downlaod from Datasheet.HK ]
[SMR40000 Datasheet PDF Downlaod from Maxim4U.com ] :-)


[ View it Online ]   [ Search more for SMR40000 ]

[ Price & Availability of SMR40000 by FindChips.com ]

 Full text search : power supply
 Product Description search : power supply


 Related Part Number
PART Description Maker
CAT1232LPGW CAT1232LPGZ CAT1232LPGZ-T13 CAT1232LPS 1-CHANNEL POWER SUPPLY MANAGEMENT CKT, PDSO16
1-CHANNEL POWER SUPPLY MANAGEMENT CKT, PDIP8
5V and 3.3V Supply Voltage Monitor and Reset Circuit 5V3.3V电源电压监控和复位电
1-CHANNEL POWER SUPPLY MANAGEMENT CKT, PDSO8 0.150 INCH, SOIC-8
1-CHANNEL POWER SUPPLY MANAGEMENT CKT, PDSO8 GREEN, MSOP-8
Miniature, 1W Isolated Regulated DC/DC Converters 12-SOP
ON SEMICONDUCTOR
CATALYST[Catalyst Semiconductor]
X80200V20I X80201V20I X80202V20I X80203V20I X80204 Power Supply Swquencer with Power-up System Mnitoring 3-CHANNEL POWER SUPPLY SUPPORT CKT, PDSO20
Power Supply Swquencer with Power-up System Mnitoring 电源Swquencer与上电系统Mnitoring
Intersil, Corp.
INTERSIL[Intersil Corporation]
MAX6316LUK29CY MAX6319LHUK30AY-T MAX6322HPUK30AY-T FAN AC 254MM(10") 115V, 700cfm 1-CHANNEL POWER SUPPLY SUPPORT CKT, PDSO5
FAN AC 120X38 115V BALL, 71cfm 1-CHANNEL POWER SUPPLY SUPPORT CKT, PDSO5
FAN AC 120X25 220V BALL, 81cfm 1-CHANNEL POWER SUPPLY SUPPORT CKT, PDSO5
Analog IC 1-CHANNEL POWER SUPPLY SUPPORT CKT, PDSO5
Analog IC 模拟IC
FAN AC 92X25 110/220V, 35cfm 1-CHANNEL POWER SUPPLY SUPPORT CKT, PDSO5
Analog IC 1-CHANNEL POWER SUPPLY MANAGEMENT CKT, PDSO5
FAN AC 120X38 220V BALL, 71cfm
FAN AC 92X38 110/220V, 32cfm
POWER SUPPLY SUPERVISOR,CMOS,TSOP,6PIN,PLASTIC
Hitachi,Ltd.
Maxim Integrated Products, Inc.
Maxim Integrated Products Inc
SG6518 SG6518DZ SG6518SZ 4-CHANNEL POWER SUPPLY SUPPORT CKT, PDSO16
LCD Power Supply Supervisor
FAIRCHILD SEMICONDUCTOR CORP
DAN215 DAN209 DAN209S DAP201 DAP215 DAN201 DAP209 AC/DC Power Supply; Output Power:26.4W; No. of Outputs:1; Output 1 VDC :3.3VDC; Output Current 1:8A; Power Supply Mounting:PC Board; Leaded Process Compatible:Yes RoHS Compliant: Yes
Epitaxial Planar Silicon Diode Arrays
Rohm CO.,LTD.
ROHM[Rohm]
LTC2904 LTC2905CTS8 LTC2904ITS8 LTC2905ITS8 LTC290 Octal Buffer/Driver With 3-State OUtputs 20-VQFN -40 to 85 2-CHANNEL POWER SUPPLY SUPPORT CKT, PQCC8
Precision Dual Supply Monitors with Pin-Selectable Thresholds 2-CHANNEL POWER SUPPLY SUPPORT CKT, UUC8
Precision Dual Supply Monitors with Pin-Selectable Thresholds 2-CHANNEL POWER SUPPLY SUPPORT CKT, PDSO8
Precision Dual Supply Monitor with Pin-Selectable Thresholds
Linear Technology, Corp.
LINER[Linear Technology]
RICOHCOMPANYLTD-R3111D171A-TR-FA R3111Q231A-TR R31 1-CHANNEL POWER SUPPLY SUPPORT CKT, PDSO4
1-CHANNEL POWER SUPPLY SUPPORT CKT, PSSO3
1-CHANNEL POWER SUPPLY SUPPORT CKT, PDSO6
1-CHANNEL POWER SUPPLY SUPPORT CKT, PDSO5
1-CHANNEL POWER SUPPLY SUPPORT CKT, PBCY3
RICOH COMPANY LTD
S3515G-S14-R S3515G-S14-T S3515G-D14-T S3515L-S14- PC POWER SUPPLY SUPERVISORS
1-CHANNEL POWER SUPPLY SUPPORT CKT, DIP14
   PC POWER SUPPLY SUPERVISORS
UNISONIC TECHNOLOGIES CO LTD
1025YI-28TE13 1025YI-30TE13 1024YI-42TE13 1025YI-4 1-CHANNEL POWER SUPPLY SUPPORT CKT, PDSO8 TSSOP-8
1-CHANNEL POWER SUPPLY SUPPORT CKT, PDSO8 MSOP-8
1-CHANNEL POWER SUPPLY SUPPORT CKT, PDIP8 PLASTIC, DIP-8
1-CHANNEL POWER SUPPLY SUPPORT CKT, DSO8
ON Semiconductor
Samtec, Inc.
1021YI-28TE13 1023YI-28TE13 1021YI-45TE13 1021YI-4 1-CHANNEL POWER SUPPLY MANAGEMENT CKT, PDSO8 TSSOP-8
1-CHANNEL POWER SUPPLY MANAGEMENT CKT, PDSO8 MSOP-8
1-CHANNEL POWER SUPPLY MANAGEMENT CKT, PDIP8 PLASTIC, DIP-8
1-CHANNEL POWER SUPPLY MANAGEMENT CKT, DSO8
Mini-Circuits
Samtec, Inc.
ON SEMICONDUCTOR
MAX718 MAX717 MAX719 MAX720 MAX721 MAX721ESE MAX72 Palmtop Computer and Flash Memory Power-supply Regulators
EVKIT: 3.3V Palmtop Computer and Flash Memory Power Supply Regulator
Palmtop Computer and Flash Memory Power- Supply Regulators
PALMTOP COMPUTER AND FLASH MEMORY POWER SUPPLY REGULATORS
Octal Bus Transceivers With 3-State Outputs 20-LCCC -55 to 125 1 A SWITCHING REGULATOR, 500 kHz SWITCHING FREQ-MAX, PDSO16
http://
Maxim Integrated Products, Inc.
Maixm
MAXIM[Maxim Integrated Products]
MAXIM - Dallas Semiconductor
 
 Related keyword From Full Text Search System
SMR40000 Epitaxial SMR40000 DATASHEET PDF SMR40000 ac/dc eurocard SMR40000 capacitors SMR40000 Battery MCU
SMR40000 pulse SMR40000 Ultra SMR40000 Speed SMR40000 alldatasheet SMR40000 maxim
 

 

Price & Availability of SMR40000

All Rights Reserved © IC-ON-LINE 2003 - 2022  

[Add Bookmark] [Contact Us] [Link exchange] [Privacy policy]
Mirror Sites :  [www.datasheet.hk]   [www.maxim4u.com]  [www.ic-on-line.cn] [www.ic-on-line.com] [www.ic-on-line.net] [www.alldatasheet.com.cn] [www.gdcy.com]  [www.gdcy.net]


 . . . . .
  We use cookies to deliver the best possible web experience and assist with our advertising efforts. By continuing to use this site, you consent to the use of cookies. For more information on cookies, please take a look at our Privacy Policy. X
0.057803869247437